Советы по эксплуатации и ремонту холодильника
Только выполняя все правила верной эксплуатации можно насладится длительной работой холодильника.
Часто большинство неисправностей холодильника возникают именно из-за нарушения норм его эксплуатации. Чтобы не переплачивать за дорогостоящий ремонт, достаточно просто следовать простым советам.
- Крайне плачевно на холодильном оборудовании сказывается кратковременное отключение электроэнергии. При этом может выйти из строя компрессор. Поэтому после отключения от сети электроснабжения нужно подождать 10 минут до повторного включения.
- Указатель терморегулятора (термостата) лучше использовать до середины шкалы, тем более что принципиальной разницы между температурными режимами вы все равно не ощутите. А вот последствия его поломки станут очевидны сразу: первым выйдет из строя именно термостат. А затем может перегреться и сгореть компрессор.
- Модели с системой Full No Frost имеют “плачущие испарители”. Необходимо помнить, что продукты питания и прочие предметы не должны их касаться.
- Также нельзя забывать о регулярной очистке стока для воды, который расположен под такими элементами конструкции, как испарители.
- Ни в коем случае не пытайтесь удалить лед на стенках с помощью каких-либо острых предметов, повреждающих покрытие. Можно просто открыть дверцы и оставить их в таком положении на ночь. Если вам нужно сделать все быстро, то используйте теплую воду.
- Существуют модели холодильников, оснащенные очень полезной для хозяек функцией “быстрой заморозки”. Она обеспечивает непрерывную работу мотора. Это авральный режим для бытового прибора. Не забывайте отключать функцию через час. В противном случае компрессор перегреется и перестанет прокачивать фреон по системе с достаточной скоростью. В итоге эффект будет противоположным – перестанет вырабатываться холод в достаточном количестве, и температура в камерах начнет повышаться.
- Не рекомендуется хранить растительное масло. Даже при небольшом проценте испарения с течением времени оно нарушит плотность резинок на дверцах. Помимо этого, хранение растительных масел не предусматривает отрицательные температуры. Поэтому не рискуйте исправностью своего бытового прибора.
- Любое холодильное оборудование следует размещать вдали от отопительных приборов: батарей отопления, обогревателей.
Если ваш холодильник все еще находится на гарантии, то не стоит стараться починить его самостоятельно. Любое вмешательство может отменить бесплатный ремонт по гарантии.
Следуя этим простым правилам, вы сможете обезопасить прибор и предотвратить большинство поломок. Но даже при их возникновении не стоит отчаиваться. Сначала проверьте все сами, а если нет возможности справиться самостоятельно – вызывайте мастера.
Устройство и принцип работы холодильника
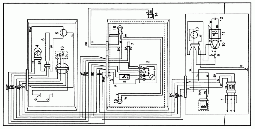
Для того чтобы отремонтировать холодильник вам потребуется понять принцип его действия. Сначала посмотрите на электрическую схему, поясняющую принцип работы устройства.
Разберем обозначения на ней:
- терморегулятор;
- кнопка принудительного оттаивания;
- реле термической защиты (включает в себя контакты 3.1 и биметаллическую пластину 3.2);
- электродвигатель, запускающий работу компрессора (состоит из рабочей обмотки 4.1 и пусковой 4.2);
- пусковое реле (включает в себя контакты 5.1 и катушку 5.2)
При замкнутых контактах терморегулятора и кнопки оттаивания напряжение подается через термозащитное и пусковое реле на электродвигатель. В момент пуска ток в рабочей обмотке несоизмеримо велик, при протекании его в катушке 5.2 коммутируются контакты реле. После чего через контакты 5.1 пускового реле замыкается пусковая обмотка 4.2, снижая величину тока на этапе запуска. При уменьшении токовой нагрузки на рабочую обмотку катушка пускового реле отпускает контакты, и прохождение тока через пусковую обмотку прекращается. В случае чрезмерного нагревания системы или при больших токах срабатывает термозащитное реле, предотвращая тем самым перегревание и последующий пожар.
Компрессор перемещает холодильный газ по системе трубок и капилляров. Внутренняя часть которых называется испарителем, в них за счет пониженного давления происходит испарение газа и поглощение тепловой энергии внутри камеры. После этого хладагент из трубок испарителя перемещается в наружный контур конденсатора, где тепловая энергия переходит в нагревание воздуха на кухне, а сам газ получается сжиженным. Жидкость снова нагнетается в испаритель, где она поглощает тепло, и превращаясь в газ замыкает цикл.
Утечка фреона
Утечка характерная для холодильников от 5 лет. Самые распространённые места утечек:
- «Плачущий» испаритель в холодильниках Атлант с капельной оттайкой в холодильном отделении. Причина — алюминиевый испаритель. Он поддаётся коррозии, образуются микротрещины и через них улетучивается хладагент.
- Контур обогрева периметра морозилки изготовлен из стали, поэтому в условиях повышенной влажности быстро ржавеет, и возникает утечка.
- Места заводских паек трубопровода (локринговые соединения) со временем теряют герметичность, и через микротрещины улетучивается фреон.
Признаки
Способ устранения
Стоимость*
В двухкомпрессорном холодильнике Атлант повышена температура в холодильном или морозильном отделении. Соответствующий камере компрессор работает без отключений или вообще не включается. Конденсатор неисправной камеры — холодный. В однокомпрессорных моделях Атлант плохо охлаждают-морозят обе камеры, хотя мотор холодильника работает без перерыва. Конденсатор холодный. По мере испарения хладагента компрессор перестаёт включаться. Возможно, в холодильной камере образовался неравномерный нарост льда
В обоих случаях на корпусе холодильника загорается красная лампочка «Внимание», а моделях Атлант с табло, возможно, горит ошибка H на дисплее.
Мастер выявляет место утечки и:навешивает новый испаритель в холодильной камере при утечке в «плачущем» испарителе;
обрезает контур обогрева периметра морозильной камеры и запаивает трубки напрямую при утечке в контуре;
тщательно пропаивает соединения трубок, если утечка возникла в них.
Затем, мастер меняет фильтр-осушитель, опрессовывает холодильную систему (так проверяется её герметичность), вакуумирует и заправляет холодильник фреоном.
от 2000 руб.
*Запасные части не входят в цену и оплачиваются дополнительно.

Как снять реле с холодильника
Перед тем, как начинать любые ремонтные работы, следует убедиться в том, что холодильник отключен от сети и вилка вынута из розетки. Несоблюдение этого правила может привести к тяжелому поражению электрическим током.
Реле типа РТП снимаются путем простого отсоединения контактов. Если холодильник не новый, контакты могут окислиться и «прикипеть» в этом случае следует подцепить их в разъеме тонкой плоской отверткой, пошатать, а потом понемногу сдвигать разъем до полного выхода контактной пластины.
Чтобы снять деталь с холодильника, следует вначале определить способ его установки. Используются следующие способы:
- на винтах;
- на заклепках;
- на защелках.
Сначала отсоединяются разъемы. Далее отвинчиваются крепящие реле винты. Если прибор закреплен заклепками, их следует аккуратно высверлить на небольших оборотах дрели или шуруповерта. Эксперты рекомендуют закрепить новое устройство на винтах.
Защелки отжимают плоскими отвертка до высвобождения реле
При этом необходимо соблюдать осторожность, особенно на старых холодильниках, поскольку со временем пластик защелок становится хрупким
Когда требуется профессиональная диагностика
Итак, мы рассмотрели основные неисправности, в случае с которыми при ремонте можно обойтись собственными силами. Далее же будут перечислены случаи, когда «любительская» диагностика и ремонт не смогут справиться с поломкой, и в любом случае необходима помощь опытного мастера по ремонту со специальным оборудованием. К таковым можно отнести:
- Утечку хладагента. Споры о токсичности либо нетоксичности фреона, вытекшего из системы охлаждения холодильника, оставим «интернет-экспертам» и заметим, что при утечке хладагента без помощи квалифицированного мастера по ремонту в любом случае не обойтись.
- Произвольные выключения при работе. При этом речь не идёт о моделях с линейными компрессорами, которые включаются и выключаются по несколько раз за час в рамках установленного режима: если компрессор прекращает свою работу фактически сразу же после включения, сам холодильник при этом «лихорадит», то лучше вынуть вилку из розетки и вызвать специалиста. Дело в том, что самая высокая нагрузка на компрессор холодильника приходится именно на момент запуска, и постоянные включения/выключения могут быстро вывести центральный узел из строя.
- Запах горелой пластмассы. В данном случае всё предельно просто: лучше обезопасить себя от возможного возгорания и сразу обратиться к специалисту по ремонту, который сможет локализовать поломку и устранить её.
Для того чтобы самостоятельно проводить диагностику холодильного агрегата, необходимо иметь общее представление о том, где находятся основные его узлы. В случае если вы не имеете никаких навыков работы с электроникой и представления о локализации основных деталей устройства, лучше отказаться от идеи самостоятельного исправления проблемы и довериться профессионалам.
Основные виды неисправностей
В большинстве случаев поломка и необходимость ремонта связаны с тем, что агрегат перестает включаться, работать или морозить, наблюдается течь воды. Наиболее часто проблемы связаны:
- с неправильной эксплуатацией;
- с ошибками, допущенными при установке;
- с наличием заводских дефектов.
Многие из современных моделей оборудованы специальным дисплеем, предназначенным для вывода определенного кода неисправности. При появлении сообщения о неисправности владелец всегда может обратиться к инструкции по эксплуатации агрегата и попробовать устранить неисправность своими руками, путем выполнения указанных в инструкции действий. В случае когда агрегат перестает работать вследствие серьезных поломок, то сделать ремонт своими руками с большой долей вероятности не получится. Устранить неисправность и выполнить ремонт в таких ситуациях можно только воспользовавшись услугами сервисного центра.
Для возможности гарантийного ремонта производитель Samsung строго запрещает производить разборку устройства самостоятельно.
Наиболее распространенные неисправности
- дефект теплового реле испарителя;
- неисправность датчиков системы, приводящая к невозможности включения холодильника;
- поломка таймера;
- обрыв обмотки компрессора;
- заклинивание мотора компрессора;
- потеря мотором производительности;
- засорение капиллярного трубопровода вследствие неправильной эксплуатации.
Первым признаком наличия дефекта реле испарителя является покрытие испарителя слоем инея. Как правило, слой инея образуется спустя 2—3 дней после поломки. Неисправность реле приводить к повышению температуры внутри камеры, в результате чего Samsung No Frost перестает морозить. Терморегулятор перестает отключать компрессор.
При возникновении этих проблем необходимо отсоединить холодильник от сети и полностью разморозить холодильник. Процесс размораживания, как правило, занимает не более 8 часов. После этого необходимо обратиться к специалистам сервисного центра для устранения неисправностей.
Редкие виды неисправностей
К менее распространенным и не так часто встречающимися видами неисправностей бывают:
- завышенный объем заправленного хладона, в результате чего не происходит необходимого охлаждения испарителя и слабое нагревание компрессора;
- поломка терморегулятора;
- утечка фреона, в результате чего холодильник перестает включаться;
- дефекты вентилятора испарителя
Перед эксплуатацией необходимо ознакомиться с основными правилами эксплуатации холодильника. Правильное использование и уход за бытовой является залогом более длительной эксплуатации.
Что делать, если морозилка перестала морозить
Список неисправностей морозильной камеры достаточно большой. Определив, по какой причине продукты не замораживаются, а компрессор постоянно работает, не выключаясь, стоит перейти к решению проблем.
Ремонт морозилки в холодильнике
Решать проблемы с морозилкой следует с учетом их причин:
- Затор в капиллярных системах устраняется легким постукиванием по трубкам, способным сдвинуть с места застрявшие частицы. Дренажные трубопроводы прочищаются заполнением горячей водой с помощью резиновой груши.
- Для восстановления работоспособности терморегулятора и термостата их можно только заменить. Выявить причину проблемы, проведя соответствующий ремонт, может только мастер.
- Восстановить пересохший уплотнитель камеры получится только его полной заменой.
- Перегрев компрессора, из-за которого нарушается режим охлаждения, можно попытаться компенсировать, отодвинув холодильник от стены. Если это не помогло, деталь меняют.
- Разобраться с механическими повреждениями можно попытаться самостоятельно. Технику размораживают, поврежденное место заполняют пеной или изоляцией.
- Неисправности датчика оттайки, из-за которой системе управления передаются неправильные данные, устраняются заменой прибора.
- Если не морозит модель Индезит Ноу Фрост, вопрос нередко получается решить заменой нагревающего устройства.
- Ржавчину с трубок устраняют обработкой специальным средством или 9%-ным уксусом. Перед обработкой следует проверить действие на небольшом участке, только потом применяя на всей окисленной поверхности.
Зная, как решать проблемы с холодильником, который слабо морозит, можно попробовать выполнить соответствующие рекомендации по его ремонту. Несложные неполадки часто устраняются своими руками.
Однако при отсутствии опыта или уверенности в своих способностях к ремонту, стоит вызвать специалиста. Ведь неправильно выполненный ремонт не только не вернет технике работоспособность, но может сделать проблему еще серьезнее.
Ремонт
Термопара (терморезистор) ремонту не подлежит — он слишком миниатюрный, в нем нет заменяемых частей. Починить можно проводки (спаять скрутить, заменить), но не указанные элементы. Трубочка-датчик для механических термостатов тем более не ремонтопригодна: как бы хорошо не изолировалась в ходе починки прореха в ней, включая припоем, все равно рано или поздно она разгерметизируется, а сильфон с изъянами чрезвычайно сложно привести в надлежащее состояние — всегда будет раскалибровка.
Исключение составляют случаи:
- когда оторвались контакты, есть обрыв, замыкание, неправильное прилегание — тогда производят перепайку соединений, располагают части должным образом;
- установка новой термопары на уже установленный кабель (просто отрезают и припаивают на место старого терморезистора, не отщелкивая фишку проводков из блока управления).
Случай починки из опыта пользователей
Приведем пример, как влияет расположение терморезистора на его работоспособность. Описывается случай с холодильником Либхер СР4003. В этой модели при неисправности температурного датчика подается тревожный звуковой сигнал, что и наблюдалось пользователем. Владелец заказал новый сенсор, но также решил одновременно проверить и старое изделие, попробовать реанимировать его.
Холодильник отключили, произвели разморозку, высушили камеры. Затем сняли защитную панель (крышку) с детектора. В данном случае тип прибора no frost, а рассматриваемая деталь размещена на «плачущей стенке». Детектор просушили обычным феном, не снимая его с посадочного места. При этом надо следить, чтобы направляемое тепло было умеренным, высокая температура может повредить, оплавить пластмассовые детали. После указанных процедур произвели запуск — все заработало должным образом.
Очевидно, что причина неполадки — неудачная локация монтажа термосенсора. Со временем из-за агрессивных условий происходит разгерметизация датчика, конденсат попадает внутрь, что искажает показания. Соответственно, система выдает тревожный сигнал о поломке, неправильные сообщения идут на компрессор, заставляя его работать постоянно.
Дальнейшее решение состояло в том, что защитную панель не монтировали, элемент оставили открытым, без крышки, а также 1 раз в неделю убирали конденсат со стенок около устройства обычной ветошью или салфеткой. Новый датчик не понадобился и оставлен как запасной.
Как работают температурные датчики
«Манометрическим» называется термометр, принцип работы которого основан на изменении давления под воздействием температурных колебаний.
Манометрический регулятор температурных режимов состоит из:
- Управляющего рычага, приводимого в действие за счет силовой нагрузки. Упругий трубчатый сильфон и пружина оказывают давление на рычаг.
- Электросхема. Она отделена от механической части электроизоляционной прослойкой.
Фреон в трубке принимает следующие формы:
- жидкую;
- газообразную.
В зоне охлаждения находится тот самый участок, в котором пролегает раздел разных форм фреона.
Способы обнаружить проблему
Если термореле сломалось, это не означает, что и весь холодильный аппарат сразу же прекратит работу. Но отсутствие корректных сведений о текущей температуре отразится на его работе.
Вариант #1 — проверить функционирование техники
Симптомы некорректной работы холодильного оборудования могут быть такими:
- компрессор работает без перерывов или с очень короткими и редкими перерывами;
- температура внутри камеры холодильника понижается до нуля, а иногда и ниже;
- на стенках появляется большое количество изморози или даже льда;
- внутри холодильника слишком тепло;
- холодильник не включается после отключения и т.п.
Конечно, эти признаки могут быть связаны не только с поломками термореле, но и с неисправностями других элементов.
Вариант #2 — диагностика с помощью термометра
Для этого нужно полностью отключить холодильник от электропитания, а затем провести его полную разморозку в соответствии с инструкцией. Конечно, содержимое придется вынуть.
После этого нужно включить прибор в сеть и перевести ручку настройки терморегулятора в положение, которое позволит получить максимально низкую температуру. Если в модели холодильника предусмотрен режим заморозки, рекомендуется использовать его.
В холодильную камеру примерно посередине нужно положить термометр, предназначенный для измерения температуры воздуха. Лучше использовать прибор, который позволяет делать измерения и ниже нуля. Холодильник оставляют в таком режиме примерно на два часа. После этого нужно проверить показания термометра.
Если в холодильной камере температура к этому моменту понизилась примерно до шести градусов, с терморегулятором проблем нет. Но когда внутри стало заметно теплее или холоднее этого уровня, термореле придется заменить.
Вариант #3 — визуальный осмотр камеры холодильника
Если после размораживания внутри камеры очень быстро образуется так называемая снежная шапка, первичную диагностику исправности терморегулятора можно выполнить очень просто.
Для этого в момент работы компрессора регулировочную ручку начинают поворачивать в сторону увеличения температуры внутри камеры. Если реле исправно, в определенный момент датчики зафиксируют нужный уровень температуры, после чего компрессор отключится. Если же двигатель продолжает работать – терморегулятор нужно менять.
После такой диагностики и при исправном термореле рекомендуется вынуть из камеры все содержимое и позволить прибору поработать вхолостую около шести часов
В этот период нужно обратить внимание на длительность перерывов в работе компрессора
Если она составляет около 40 минут, все хорошо, можно пользоваться холодильником в обычном режиме. Если компрессор включается слишком часто или редко, нужно попытаться отрегулировать этот момент с помощью настроек реле. Если это не удается, скорее всего, придется поставить новый терморегулятор.
Устройство холодильника и принцип работы
В этом разделе мы подробно опишем устройство холодильника. Из каких рабочих элементов он состоит и для чего они предназначены.
Компрессор
Это оснащенный специальным механизмом электродвигатель, сжимающий фреон. В компрессоре давление хладагента увеличивается настолько, что он переходит из газообразного состояния в жидкое. При этом его температура существенно повышается.
В зависимости от модели в холодильнике может быть один или два компрессора. В холодильных установках используют следующие виды компрессоров:
Конденсатор (внешний радиатор)
Конденсатор представляет собой трубку диаметром до 5 мм. По ней проходит жидкий нагретый фреон и охлаждается. В холодильниках большого размера и производительности конденсатор выполнен в виде радиатора.
Испаритель
Попадая в испаритель фреон получает возможность расшириться. При этом его давление падает и хладагент закипает. В процессе испарения его температура существенно снижается. Проходя по испарителю охлажденный фреон отбирает тепло у холодильной камеры.
В разных моделях холодильников может быть от одного до пяти испарителей. Это зависит от количества камер, компрессоров, условий работы и мощности холодильной установки.

Работа холодильников, будь они простыми моделями или навороченными, основана на одном базовом принципе. Зная его и устройство холодильника, несложно обеспечить хранителю продуктов оптимальные условия эксплуатации, что продлит срок его службы. Эти знания также пригодятся, когда потребуется устранить мелкие, а в ряде случаев и крупные неисправности своими силами.

Холодильник ATLANT XM-4008-022.
Что делать если оборудование не включается?
Начнем мы, пожалуй, с наиболее распространенной проблемы. Как было отмечено выше, имеют место банальные случаи, когда отходит вилка или перегнулся кабель. Но это бывает очень и очень редко. Согласитесь, стоит себе холодильник и стоит – и вдруг мыши кабель отгрызли. Вряд ли такой расклад вероятен. Да и для мышей ничем хорошим это не закончится. Поэтому подобные случаи мы рассматривать не будем.
Проблема, которая встречается достаточно часто, но при этом диагностируется не так просто, – проблемы с электросетью. Для нормальной работы холодильного оборудования необходимо напряжение в сети не менее 190-220 В. Если, скажем, из-за поломки на линии напряжение меньше допустимого, холодильник просто-напросто не сможет запуститься. Решить такую проблему можно посредством установки стабилизатора. Если у вас есть дома вольтметр, то воткните его в розетку и снимите показания. Данный случай не стоит рассматривать как поломку, ведь срабатывает защитный механизм.

Более сложный ремонт
Стоит рассмотреть и более сложные неисправности холодильника. Не стоит браться за ремонт, если вы не уверены в собственных силах, так как прибор можно окончательно сломать. Стоит помнить, что может потребоваться разобрать компрессорный холодильник.
Поиск утечки и замена хладагента
Как починить холодильник, если подозревается утечка хладогена? Для начала нужно определить место течи фреона.
Для этого трубку нужно промазать мыльным раствором. Если есть новые пузыри – в этом месте пробоина. Но подобраться таким образом можно не всегда. Тогда можно добавить в трубку с хладогеном пищевой краситель. Утечка будет заметна по характерному окрасу.
Закрыть пробой проще всего герметизирующим карандашом LA-CO. Стоит недешево – около 1000 рублей, но затем он может пригодиться при ремонте стиральной машины или морозильной камеры.
В принципе, такой ремонт холодильника своими руками несложно произвести. Но для уверенности нужна схема работы холодильника. Ее можно найти в интернете и они часто обозначаются, как «Service Manual».
Подробнее можно посмотреть в видео.
Сгорела или глючит плата управления
Ремонт платы холодильника не всегда уместен. Часто нарушается работа модуля и его нужно перепаивать и заново прошивать. Возможен ремонт конденсатора, если он вздулся или взорвался. Его нужно выпаять и купить аналогичный в магазине.
Если сломан регулятор температуры
Ремонт терморегулятора также делать бессмысленно – это расходный материал. Стоит он недорого, но сначала нужно найти поломку.
Проверить терморегулятор холодильника в домашних условиях просто. Если компрессор стал работать дольше или наоборот, внезапно отключаться – скорее всего, виноват термостат. Вот подробное видео, как протестировать термостат холодильника Индезит своими руками.
Неисправности систем NoFrost
Ремонт холодильников No frost обычно завязан на вентиляторе. Зачастую встречаются 2 проблемы:
- Поломка вентилятора холодильника. В этом случае необходимо покрутить лопасти. Если они крутятся, стоит прозвонить стартер. У него есть 2 контакта и если контакта нет – нужна замена вентилятора в холодильнике.
- Фузер. Частый ремонт холодильников Ноу Фрост – сломанный фузер. Если его сопротивление равно 0 или стремится к нему – деталь идет под замену.
Ремонт компрессора
Ремонт холодильной камеры часто связан с поломкой компрессора.
Замена целиком
Чаще всего он ремонту не подлежит. В этом случае его проще заменить. Схема подключения компрессора холодильника зависит от модели, но чтобы понять процесс, достаточно посмотреть это видео. Аналогично производится ремонт двухкомпрессорного холодильника.
Проблемы с пусковым реле
Реле холодильника легко диагностировать. Обычно слышны щелчки, как перед запуском компрессора. При этом ничего не происходит. Поломки реле разнообразны:
- Засорились контакты.
- Сгорела обмотка.
- Пружинная пластина треснула или потеряла упругость.
В этом случае уместна замена реле на холодильник. Тем более что оно стоит 500 рублей для зарубежных холодильников «Стинол», «Электролюкс» и даже «Атлантик».
Вот полезное видео, как разобрать компрессор от холодильника.
Холодильник слабо или сильно морозит
Разумеется, холодильник – сложная конструкция, и при серьезных неполадках, будь это выход из строя компрессора, электрического реле включения, утечка хладагента из системы, в домашних условиях их не устранить. Эти неполадки выражаются в том, что бытовой прибор слабо, или наоборот чрезмерно сильно морозит. Здесь выход один – обратиться в сервисный центр или к сторонним специалистам.
Чаще всего компрессор, конденсатор и испаритель ремонту не поддаются – их дешевле заменить на новые.
Но перед тем как звонить мастеру, проверьте следующее:
- настройки терморегулятора – возможно, вы случайно выставили неправильную температуру; при перемерзании продуктов, возможно, вы забыли выключить режим быстрой заморозки;
- температуру вокруг холодильника – рядом не должно быть источников тепла, на корпус не должны попадать прямые солнечные лучи; между конденсатором на задней стенке холодильника и стеной помещения должно быть пространство минимум в 15 см;
- состояние конденсатора – эта деталь в виде решетки на задней стороне холодильника обеспечивает теплообмен между хладагентом и воздухом; толстый слой пыли мешает процессу – его нужно регулярно счищать.
Холодильники Rosenlew
| Код ошибки | Описание | Способ устранения |
| Е1 | Неисправность термодатчика холодильной камеры | Диагностика, замена элемента |
| Е2 | Некорректная работа датчика испарителя холодильной камеры | |
| Е3 | Неисправность термодатчика морозильной камеры | |
| Е4 | Выход из строя датчика конденсатора морозильной камеры | |
| F1, F2 | Выход из строя термостата | Замена элемента |
| F3, F4, F5 | Выход из строя основного датчика температуры | |
| Мигание светового сигнала | В морозильной/холодильной камерах температура опустилась ниже критической | Проверка герметичности прилегания дверей, термодатчика, замена элемента |
| Постоянное свечение индикатора | В морозильной/холодильной камерах температура поднялась выше допустимой | Проверка герметичности прилегания дверей, термодатчика, замена элемента |
Серьезные проблемы
Если неисправность Атланта связана с поломкой компрессора, утечкой фреона или выходом из строя термодатчика, ремонт следует доверить мастеру.
Быстрое отключение холодильника
Распространенными причинами такого сбоя являются:
- Поломка теплового реле или мотора. Если холодильник работал не более минуты и перед остановкой появился хлопок, нужно оценить состояние компрессора.
- Перегорание модулей электронного блока. Неисправность вызывается нестабильностью напряжения или работой прибора при высокой влажности воздуха.
Устранение неполадки начинают с проверки напряжения в розетке. После этого демонтируют термодатчик и включают мотор. Если двигатель функционирует нормально, причина поломки найдена. Если не работает холодильник Атлант, термодатчик нужно заменить. Если снижение длительности работы компрессора вызвано перепадами напряжения, устанавливают стабилизатор. При разрыве обмотки мотора нужно обратиться к специалисту.
Поломка внешнего и внутреннего терморегулятора
Если холодильник резко перестал работать и не включается компрессор, нужно заменить терморегулятор. Деталь находится в верхней части прибора. Ремонт проводится следующим образом:
- демонтируется дверца;
- снимается верхняя крышка (для этого удаляют заглушки и вывинчивают болты);
- демонтируется верхняя панель;
- отвинчиваются крепления терморегулятора, деталь извлекается и заменяется;
- выполняется сборка корпуса.
Пробой тока на корпус
Если при касании к корпусу пользователь ощущает электрический разряд, определять причину и исправлять поломку своими руками нельзя. Поврежденные провода могут контактировать с некоторыми деталями устройства. Мастер определит локализацию пробоя и заменит кабель.
Засор капиллярной трубки и утечка фреона
Эти поломки способствуют повышению температуры в отсеках и увеличению длительности функционирования компрессора. Для выявления неисправности необходимо вскрыть охладительную систему. Если количество фреона остается нормальным, речь идет о засоре трубок. Проблему устраняют путем подачи масла под давлением, продувки азотом или полной замены капиллярной системы. Если некорректная работа прибора связана с утечкой хладагента, необходимо найти места повреждения трубок и запаять их с помощью горелки. После этого фреон в контуре нужно заменить.
Фото ремонта холодильников своими руками



























https://youtube.com/watch?v=xXVVvjt0cnw
Также рекомендуем просмотреть:
- Вентилятор своими руками
- Прикормка своими руками
- Откатные ворота своими руками
- Ремонт компьютера своими руками
- Станок по дереву своими руками
- Столешница своими руками
- Брусья своими руками
- Лампа своими руками
- Котел своими руками
- Установка кондиционера своими руками
- Отопление своими руками
- Фильтр для воды своими руками
- Как сделать нож своими руками
- Усилитель сигнала своими руками
- Ремонт телевизора своими руками
- Зарядное для аккумулятора своими руками
- Точечная сварка своими руками
- Дымогенератор своими руками
- Металлоискатель своими руками
- Ремонт стиральных машин своими руками
- Антенна своими руками
- Ремонт велосипеда своими руками
- Сварочный аппарат своими руками
- Холодная ковка своими руками
- Трубогиб своими руками
- Дымоход своими руками
- Заземление своими руками
- Стеллаж своими руками
- Блок питания своими руками
- Светильник своими руками
- Жалюзи своими руками
- Светодиодная лента своими руками
- Нивелир своими руками
- Замена ремня ГРМ своими руками
- Лодка своими руками
- Как сделать насос своими руками
- Компрессор своими руками
- Усилитель звука своими руками
- Аквариум своими руками
- Сверлильный станок своими руками
Неисправности 1 компрессорного холодильника Атлант

Однокомпрессорный холодильник, при наличии двух зон охлаждения, использует общую схему отбора тепла. При этом в первую очередь хладагент подается в морозилку, потом поступает на охлаждение в камеру с плюсовой температурой.
К неполадкам, требующим специализированного ремонта, относят:
- сбои в работе компрессора:
- нарастание снега и льда в камерах;
- одна из камер не работает.
Если горит красная лампочка – необходим анализ ситуации.
Если в однокомпрессорной модели не работает холодильник, а морозильник функционирует – значит, нужно проверить, не обросли ли льдом лопасти вентилятора, перегоняющие холодный воздух. Возможно, вентилятор придется менять. Может быть, сломался нагреватель испарителя, от которого зависит оттаивание наледи. Растает лед – заработает вентилятор.
Температура в холодильнике повысится,если внутри камеры горит лампочка. Необходимо проверить уплотнения двери. Нельзя выставлять на регуляторах максимальные значения – морозилка получит свою порцию холода, а холодильной камере его не хватит. Между тем оборудование работает на износ, недалеко до аварии.
Как восстанавливается уплотнительная резинка на холодильник
Если уплотнительная резинка на двери холодильника слегка деформировалась, то ее можно восстановить. Холодильник должен находиться в горизонтальном положении, стоять ровно и не перекошенным. Для начала уплотнитель необходимо почистить с помощью нашатырного спирта от грязи, пыли и прочего.
Теперь необходимо найти место деформации уплотнителя для чего берем обычный лист бумаги и прижимаем дверцей холодильника, там, где лист будет подвижный, это место повреждено. Если деформация не больше чем два миллиметра то можно под сам уплотнитель подложить материл, который подойдет по размеру.

Реставрация уплотнительной резинки горячим методом:
- Нагреть резинку можно феном до семидесяти градусов, после чего необходимо придать уплотнителю нужную форму и приклеить на дверцу вашего холодильника;
- Также можно воспользоваться горячей водой, но в таком способе необходимо поливать уплотнитель кипятком до нагрева резинки, затем придаем ей нужную форму;
- Еще один более сложный способ, это использование утюга с паром.
Так же проверить на наличие герметичности можно с помощью фонарика. Фонарик необходимо положить в холодильник, затем по периметру двери просмотреть на наличие просветов.





































